ELEKIT TU-879S をゲット!
ELEKIT TU-879S
をアキバの
コイズミ無線
で税込36,000円で購入しました。
定価は税込44,940円です。
本格的な真空管パワーアンプのキットです。
パワーアンプですがゲインは十分あるので、CD プレーヤなどと直結して使うことが可能です。
少し前に
Triode VP-Head KIT
を組み立てて聴いてみたところ、懐かしい真空管独特の良音が出たので、もう少し本格的な真空管アンプが欲しくなっての導入です。
ヤフオクを見るとサードパーティが製作した完成品は税込5万円程度で出品されています。
組立に自信のない方は、この完成品を買うのもありかなと思います。
プリント基板を使用しているので、マトモに作れば再現性が高いのですが、ハンダ付けや配線処理の技量で性能に差が出ると思います。
Tube Data Sheet Locator
という真空管データベースサイトがありました。
-
真空管には100年以上の長い歴史があります。
3極管の発明は1906年、初の真空管アンプ生産は1917年、名球 300B の登場は1938年でした。
-
昔(10~30年前)は世界的な球不足で、当時希少だった 300B の球1本で20万円とか、とても高価で真空管アンプを購入できなかったです。
ところが、ここ5年くらいでしょうか、ロシアとか中国、東欧で互換球を大量生産するようになって球の値段が大きく下がりました。
現在では若干ダブつき気味となっているほどです。
まさに今が真空管アンプの旬
かもしれません。
-
キットで3万6千円、完成品で5万円なら、一度は真空管アンプを使ってみたい要望のある方にもリーズナブルな価格と思います。
むしろ、6L6 使用の本格的な真空管パワーアンプなので(私の感覚では)安いと思います。
-
回路的には理想的な自己バイアスA級シングル構成ですから、バイアスの調整も不要で、B級やAB級プッシュ・プルのようなクロスオーバー歪も出ません。
トランジスタアンプは調整しないと良い音が出ませんが、シングル駆動のA級真空管アンプは無調整でも良質の音が出やすいです。
アマチュア向きです。
-
私が真空管アンプを自作していたのは、もう大昔のことです。
-
当時はまだ日本メーカーも真空管を製造しており、テレビ(白黒もカラーも。)も真空管式が多かったです。
大阪日本橋に行くと、大阪なのに「東京真空管商会」という真空管専門店がありました。
(電網で探ってみると現在でもお店があるようです。)
-
今でも実家に帰ると真空管がゴロゴロ転がっています。
TU-879S に使われている 12AX7A は私にとってはかなり懐かしい名前で、実家に何本もあると思います。
また差し替え可能な 6CA7 (EL34) も何本もあると思います。
-
真空管はアキバでも買えますが、楽器店やオーディオ店、
サウンドハウス
のような楽器・スタジオ機器通販会社
(カテゴリは [ギター>ギターアンプ>真空管] です。)
でも買えます。
これはギターアンプにはいまだに真空管を使っているものが多い、むしろ真空管ギターアンプが好まれるためです。
サウンドハウスの真空管の価格はリーズナブルです。
アキバのようなオーディオ専門店での価格はオーディオ値段(オーディオ信仰者には高い値段のものほど売れる傾向がある。)なので高いです。
TU-879 シリーズの変遷 ・・・ (注)2008年11月時点での情報です。
-
以下の表は ELEKIT TU-8xx シリーズのパワーアンプです。
これをみると
EK Japan
(過去は嘉穂無線の一部門だったが1994年に分離独立した。) は、けっこう昔から真空管アンプキットを製造していたことが判ります。
ですから、この会社は真空管アンプのノウハウは持っていると思います。
-
TU-879 → TU-879R → TU-879S と型名が変わりましたが、回路図は全く変わっていません。
値段や出力管などが微妙に変わりました。
-
値段は TU-879S で3,150円高くなりました。
-
6L6GC は、TU-879, TU-879R では ST 管のような形状の中国の
Classic Components
社製ですが、TU-879S では GT 管のような形状のロシアの
Electro-Harmonix
社製です。
12AX7A は3機種とも
Classic Components
社製です。
-
プリント基板は、TU-879 と TU-879R/TU-879S で微妙に変更されています。
TU-879R と TU-879S のプリント基板は全く同じです。
-
TU-879 では16型で丸い開放型の安そうなボリュームですが、TU-879R/TU-879S では
アルプス電気
の
RK097
シリーズでクリック付きの密閉超小型ボリューム(11×9.4mm 角)です。
いずれも 100kΩ B カーブなので、A カーブのものに交換したほうがよいです。
-
限定生産品を除くと現行量産品は TU-879S と TU-870R です。
売価は15,000円程度しか変わらないので、私は TU-879S のほうがコストパフォーマンスが良いと思います。
-
TU-879S はもう既に3年間のロングラン製品になっています。
(TU-870 には負けますが・・・)
| 型名 |
定価(円、税込) |
出力管 |
発売時期 |
生産完了時期 |
備考 |
| TU-870 |
20,790 |
6BM8 |
1998年 |
2008年2月 |
|
| TU-870R |
24,990 |
6BM8 |
2008年6月10日 |
生産中 |
|
| TU-872 |
51,240 |
2A3 |
2003年12月上旬 |
生産完了 |
300台限定生産 |
| TU-872LE |
73,290 |
2A3 |
2006年12月10日 |
生産完了 |
500台限定生産 |
| TU-872LEⅡ |
73,290 |
2A3 |
2008年3月中旬 |
- |
200台限定生産 |
| TU-873 |
73,290 |
300B |
2001年5月 |
生産完了 |
限定生産 |
| TU-873LE |
83,790 |
300B |
2004年12月10日 |
生産完了 |
500台限定生産 |
| TU-8730 |
73,290 |
300B |
2002年12月中旬 |
生産完了 |
限定生産 |
| TU-873LEⅡ |
83,790 |
300B |
2008年3月中旬 |
- |
300台限定生産 |
| TU-874 |
41,790 |
KT88 |
2000年頃 |
生産完了 |
|
| TU-877 |
47,040 |
KT88 |
2001年11月中旬 |
生産完了 |
|
| TU-879 |
41,790 |
6L6GC |
2003年12月上旬 |
生産完了 |
500台限定生産 |
| TU-879R |
41,790 |
6L6GC |
2004年9月末 |
2005年9月 |
|
| TU-879S |
44,940 |
6L6GC |
2005年11月上旬 |
生産中 |
|
| TU-880 |
31,290 |
6BQ5 |
2004年10月中旬 |
2008年5月 |
|
| TU-883LE |
59,640 |
KT88 |
2006年12月10日 |
生産完了 |
500台限定生産 |
| TU-888 |
41,790 |
KT88 |
1997年 |
生産完了 |
500台限定生産 |
| TU-891 |
42,000 |
6L6GC |
1988年 |
生産完了 |
|
| TU-892 |
83,790 |
EL34 PP |
1988年 |
生産完了 |
|
| TU-893 |
(不明) |
2A3 |
(不明) |
生産完了 |
|
| TU-894 |
20,790 |
6BM8 |
1990年頃 |
生産完了 |
|
| TU-895 |
(不明) |
6BM8 PP |
(不明) |
生産完了 |
|
| TU-895R |
41,790 |
6BM8 PP |
(不明) |
生産完了 |
|
| TU-897 |
89,250 |
2A3 |
(不明) |
生産完了 |
|
| TU-898 |
78,750 |
300B |
1996年 |
生産完了 |
限定生産, モノラル |
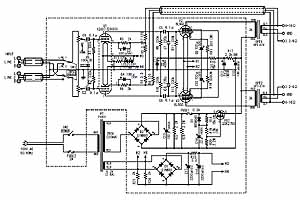
回路図のチェック
-
片チャンネルあたり「12AX7A の3極管で電圧増幅+6L6GC の5極管で電力増幅」の標準的な構成です。
右の回路図をクリックすると原寸の jpg ファイルが開きます。
-
6L6GC プレート電圧は 325V 程度です。
-
6L6GC は自己バイアス方式となっており、これゆえに EL34 (6CA7), KT66, KT88, 6550, 6GB8 にそのまま差し替えが可能です。
-
+B 電圧には、MOS FET による電源リップルフィルタが実装されています。
12AX7A のヒータは直流駆動しています。
これらにより、ハム音ノイズを低減しています。
-
トランジスタアンプでは回路のゲインを大きくとり 大量の NFB をかけることで特性を補正する設計としますが、真空管アンプでは少ない増幅段数で必要最小限のゲインとし NFB も僅かとします。
-
これは真空管アンプでは出力トランスや CR 結合を使うので、位相回りが大きく NFB 量を大きくできないことに由来します。
-
NFB 量が少ないので、トランジスタアンプに比べて真空管アンプは1~2桁歪率スペックが落ちます。
ところがそれほど歪っぽいと感じないです。
これは歪成分は偶数次高調波が主体で、ハーモニック効果があるからだと言われます。
実際、トランジスタアンプの歪率数%の音は歪っぽくで聴いていられないですが、真空管アンプの歪率数%の音はそれほど目立たないです。
-
どのパーツも音質に影響しますが、特に影響度が大きいのは出力トランスです。
一般的に大型の出力トランスになるほど低域が出易くなります。
一般に 200Hz 以上の帯域では出力トランスの大きさは影響しなくなります。
いずれにしろ、DC アンプではないので、低域はどこかの周波数から出なくなります。
-
上記は出力トランスを使うデメリットですが、逆に DC 成分はスピーカに出力されないので、アンプの誤動作等でスピーカのボイスコイルを焼いてしまう事故は皆無です。
安心です。
-
いずれにしろ、TU-879S のように真空管パワーアンプは片チャンネルあたり、たった2球で出来てしまうところが凄いです。
トランジスタでは2石パワーアンプなんて考えられません。
キットのチェック
-
以下の写真はキットの内容です。
これらのパーツを組み立てることになります。
-
以上のパーツはこのような箱に入って販売されています
-
箱は 410×170×220mm でそれほど大きくないのですが、結構重いです。
-
アキバから自宅まで担いで帰ったのですが、(たぶん 8kg くらいあるので)途中で手が痛くなりました。
-
真空管 6L6GC はロシアの
Electro-Harmonix
社製です。
12AX7A は中国の
Classic Components
社製です。
-
ビーム出力管 6L6GC は、1936年に RCA 社が発表した全金属管 6L6 がルーツです。
最大プレート損失 30W、最大プレート電圧 500V です。
-
12AX7A は 12AX7 の改良型で、1960年頃 RCA から発表されました。
Low-Hum, Non-Microphonic 特性のオーディオ用です。
-
作りが良いです
-
ケースがシッカリしています。
黒の砂地塗装仕上げで感触が良いです。
-
基板はガラスエポキシでマトモです。
基板には「TU-879R」のシルク印刷があるので、TU-879R の基板と同一のようです。
-
電源トランスはトロイダルトランスで立派です。
出力トランスも割りと大型のものです。
-
フロントパネルは 2.5mm 厚のシルバーヘアラインアルミ、ボリュームツマミは直径 32mm の無垢のアルミで、オーディオ機器としての質感があります。
-
丁寧に解説された「組立説明書」が付属しています。
これをちゃんと見て作れば、ハンダ付けに慣れた方なら半日~1日で組立完了できます。
組み立てました
-
以下の写真は、組立風景です。
丁寧な組立説明書のおかげで、特に悩むようなことはありませんでした。
-
かなり練り上げられたキットです
-
大部分の回路がプリント基板になっており、ハンダ付けの技量さえあれば意図された性能の再現性が良いです。
-
ワイヤリングはごく僅かです。
シャーシ&プリント基板の実装設計が良く、例えばトランスからのワイヤを近くの穴に通すと、ワイヤが出たところがプリント基板とのハンダ付け部分のすぐ近くになっています。
ワイヤリングが楽だし、何より組立ミスを防止できます。
-
基板にハンダ付けするワイヤは、一旦プリント基板の B 面の穴から A 面にワイヤを挿入し、そのワイヤを A 面から再びプリント基板に挿入してハンダ付けするという巧妙な方法となっています。
このおかげで、ワイヤリングがより安定になり、不測の断線も防止できます。
-
ノウハウ伝授
-
酸化金属皮膜抵抗は動作中にかなり熱を発生するので、基板から 2~3mm 浮かせてハンダ付けが必要です。
この隙間を作るのに、爪楊枝がちょうど良いです。
「抵抗の下に爪楊枝を挟さむ→抵抗の片方をハンダ付け→爪楊枝取り外し→抵抗の傾きを調整→もう片方ハンダ付け」
とするのです。
-
極細シールド線の配線では、熱収縮チューブを使ってシールド部を末端処理したほうが綺麗に仕上がります。
-
改造分も一緒に組み込みました
-
オリジナルでは音量ボリュームに
アルプス電気
の
RK097
シリーズ2連 100kΩ B カーブを使うようになっていますが、この B カーブは音量調節には不向きです。
そこで、同じ RK097 シリーズの2連 100kΩ A カーブのボリュームとしました。
アキバの
あぼ電機
で税込420円でした。
ボリュームの取り付けにはE基板(ボリューム基板)は使わず、ボリュームに直接配線としました。
細かい部分のハンダ付けになりますので、熱収縮チューブを使って末端処理しました。
-
基板の B 面側で、電源スイッチの接点にスパークキラーを追加しました。
アキバの
千石
で税込70円でした。
電源 ON/OFF 時のショックノイズを防止します。
-
改造ということでもありませんが、若干ワイヤがゴチャゴチャする辺りを束線バンドで整線しました。
-
全部組み上がりましたが、若干のパーツが余りました。
このキットでは FUSE は 100% 予備、ワイヤ類とネジ類では1本以上のスペアがセットされているようです。
親切ですね。
-
完成! ・・・ 動作チェック
-
電源コンセントを差し込む前に、AC100V の配線が合っているか、シャーシへの漏電がないかテスターでチェックします。
OKなら電源投入します。
-
しばらくして真空管のヒータが柔らかい橙色に輝きました。
OKです。
-
入力に FM チューナーを、出力にスピーカをつなぎました。
-
見事!音が出て完全動作しました・・・パチパチパチ!!!
-
この TU-879S は自己バイアス方式のA級シングル動作なので、特に調整する箇所はありません。
使ってみました
-
右の写真は部屋を真っ暗にして、真空管のヒータの明かりだけの撮影です。
-
ぼんやりとした暖かい光です。
手前が中華三千年の明かりで、後方がピロシキの明かりです。
-
手前の 12AX7A には電源パイロットランプを兼ねた LED×2本によるライトアップが効いて、煌煌としています。
なかなか面白い仕掛けです。
-
真空管は100℃以上になり、冬は火鉢代わりになります。
夏は???
-
トランスを3個も搭載し、ケースは鉄板なので、ズッシリとした重さがあります。
-
ケースの内部には更にシールドケースがあるという特殊な構造で、剛性があります。
このシールドケース採用で更に重くなっていますが、組み立て易くなっています。
市販の完成品トランジスタアンプより、ずっと良い構造です。
-
真空管方式なので、電源 ON しても音が出始めるのに15秒程度かかります。
また、電源 OFF しても4秒程度は音が出ています。
-
正面・背面・側面です
-
キットと思えないほど作りが良いです。
知らされなければキットだと判らないと思います。
-
シャーシ部分は黒艶消しの砂地塗装がされており、感触が良く指紋が付かないのでグッドです。
-
フロントパネルより奥に [音量ツマミ] があるデザインはなかなか良いです。
フロントパネルは 2.5mm 厚のヘヤラインアルミで、ツマミは梨地加工されたアルミ削り出しと、マッチングが良く質感があります。
-
シャーシ上部手前には [電源スイッチ] [入力切替スイッチ] があります。
これらのスイッチは、できればフロントパネル側に付けて欲しかったです。
-
背面には入出力端子があります。
残念ながら、ヘッドホン端子はありません。
-
カタログスペックは奥行きが 400mm ということで、かなり大きいのではないかと心配したのですが、これは突起物込みの最大寸法のようで、実際のフロントパネルからの奥行きは 355mm だったので、置き場所もなんとかなります。
-
脚は、「3点支持/4点支持」および「点置き/面置き」のいずれの組み合わせにも対応できる万能脚になっています。
私はオーソドックスに「4点支持/面置き」にしました。
-
使用中は真空管はもちろんのこと、シャーシ部もかなり暖かくなります。
-
真空管保護と火傷防止のため、真空管部を覆うボンネットが欲しいです。
-
リアパネルです
-
ラインレベルの金メッキされた RCA ピン入力端子が2系統あります。
-
CD プレーヤや FM チューナーなどを2台同時に接続できます。
-
スピーカ出力端子はジョンソン端子になっており、ケーブル直接接続とバナナプラグ接続に対応します。
-
このジョンソン端子は奥行きが浅く、バナナプラグを使う場合は、バナナ部が 10mm のプラグを使わないと、奥まで入りません。
-
インピーダンスは「黄~黒端子を使うことで 3.2~6Ω」「赤~黒端子を使うことで 6~16Ω」に対応します。
そもそもの設計インピーダンスは、それぞれ 4Ω と 8Ω だと思います。
黄~黒端子側の表示は写真のように 3.2~4Ω となっていますが、仕様では 3.2~6Ω となっています。
どちらが正しいのか EK ジャパンのサポートに問い合わせたところ、3.2~6Ω が正しいとのことです。
(リアパネルの表示が間違っている。)
-
私は真空管崇拝者ではないのですが、この音には魅力を感じます。
BGM 用途としては最高かも・・・
-
手持ちスピーカのうちで一番能率の良い
ONKYO D-202AⅡ
をつないで検聴してみました。
能率は 90dB/W/m のスピーカです。
現在の基準(高出力アンプ使用が前提。)では高能率スピーカの分類になります。
インピーダンスは5Ωなので、黄~黒端子間で使いました。
-
D-202AⅡ は器用なスピーカです。
トランジスタアンプで駆動するとパンチ感のある音、真空管アンプで駆動すると柔らかい音と勝手に鳴り分けます。
2.5cm ソフトドームと 16cm ウーファーの 2WAY 構成のユニットが良いのでしょう。
振動板がホヤ貝の繊維とパルプでできているのが良い要因かも。
きっと、
振動板が良い具合にホヤホヤと動く
のだろうと思います。
-
TU-879S は真空管と思えない現代風の音色で、高域に解像度の良さと爽快感を感じます。
低域は軽めですが、聴感上はよく出ています。
これに加えて、真空管らしい音の円やかさもあります。
うまい具合に音の嫌味な成分が浄化されるようで、ボーカルが心地良いです。
-
以上のように書くと真空管アンプのほうが音が良いと主張していると思われるかもしれませんが、それは違います。
音の傾向が全然違うのです。
ソリッドステートアンプも真空管アンプもマトモに製作されたものであれば、音はどちらも良いと思います。
鳴りかたが違うのです。
どちらの音のほうがよりナチュラルなのか悩みます。
真空管アンプの音を聴いたことのない方には、一度試してもらいたいと思います。
-
この組み合わせでは、5畳程度の研究室(書斎?)で聴くには十分な音量で、かなりの大音量も出ます。
-
私は真空管アンプをメインで使う気はないので、TU-879S はサブシステムとして使います。
サブシステムの用途は、BGM と FM チューナー調整後の検聴です。
実は、日常一番使うのはサブシステムということになります。
-
それにしても、
70W も電力消費して、ほんの数 W の出力でオーディオを楽しむというのは、贅沢ですよね!!!
検聴で使用した音楽 CD
-
Bruno Walter ・・・ Brahms: Concerto in a Minar for Violin, Cello and Orchestra, OP.102 "Double"
-
私の秘蔵版です。
日本語表記では「ブラームス:バイオリン、チェロのための二重協奏曲 イ短調 作品102」です。
バイオリンはフランチェスカッティ、チェロはフルニエ、オーケストラはコロンビア交響楽団、そして指揮ははブルーノ・ワルターと超豪華です。
-
1959年スタジオ録音です。
スタジオと言ってもフルオーケストラですから、ホールくらい大きなスタジオなんでしょう。
録音場所はハリウッドと書いています。
-
ブラームスの "Double" Concerto では、この録音が音楽的に最強と思います。
第3楽章が聴きどころです。
ウットリ聴いてしまいました。
-
箱庭オーディオのように聴くには良いですが、能率 90dB のスピーカに 8W 出力として 99dB の音圧ですから、この組み合わせではフルオーケストラの迫力はさすがに出ないです。
部屋も狭いし無理ですね。
-
The Modern Jazz Quartet
-
ATLANTIC レーベルで AMCY-1019、1957年4月3,5日録音です。
年代物なので、わざわざアルバムラベルに [STEREO] と表示されています。
-
Milt Jackson のヴァィブラホンの響きが心地良いです。
-
中島みゆき ・・・ 私の声が聞こえますか
-
1976年2月録音です。
当時の優秀録音として有名なアルバムです。
-
たぶん、これが中島みゆきのデビューアルバムだと思います。
若い時から陰気な歌ばっかり歌っていたんですね。
目の前で歌っているように錯覚します。
なんだか催眠術にかかって、心もだんだん暗くなってしまうほどのリアルさです。
-
セリーヌ・ディオン ・・・ My heart will go on (私の心は生き続ける)
-
映画「TITANIC」の主題歌です。
プアな装置で聴くと耳が痛くなりますが、この組み合わせの声にウットリします。
-
ビリー・ジョエル ・・・ ストレンジャー
-
ビリー・ジョエルの声は耳につく聴こえ方が多いですが、この組み合わせでは声のトゲトゲしさがなくなって非常に聴き易いです。
特性実測
-
「周波数特性 (出力 1W 時)」と「出力歪率特性」を実測しました。
測定方法は
「オーディオアンプの特性を測定する」
を参照ください。
出力歪率特性の元データは
こちら
です。
-
周波数特性の測定レンジは 20Hz~20kHz です。
このため、20kHz 以上はストンと落ちています。
-
周波数特性はカマボコ型です。
低域の落ち込みは出力トランスを使っているので、ある程度やむを得ないです。
20Hz~20kHz でこれだけ出ていれば実用上は問題ないです。
-
出力は「歪率 5% で 4W」「10% で 6W」「最大でも 8W」程度です。
-
トランジスタアンプに比べると周波数特性、歪率、最大出力ともかなり劣ります。
トランジスタアンプでは歪率 5% の音ってかなり歪感を感じてしまいますが、TU-879S ではそう感じないです。
仕様